Экзотермический эффект при восстановительном пиролизе хлорорганических соединений
Водород и раствор или водород и тонкодисперсная суспензия твердого хлорорганического отхода в 5 — 10-кратном избытке высококипящего растворителя по отношению к массе хлорорганического отхода и при соотношении водород: хлорорганический отход 20^-40:1 параллельными потоками подаются в нижнюю часть реактора. Температура проведения процесса 250 — 350 °С, время контакта составля
ет 15 — 20 с. Продукты реакции представляют собой смесь углеводородов и низкохлорированных хлоруглеводородов. Непрореагировавший водород и выделившийся хлористый водород выводят из верхней части реактора и подвергают разделению известными методами. Высоко-кипящий углеводородный растворитель с непрореагировавшими отходами возвращают в процесс. Гидрогенолиз отходов производства винилхлорида (состав А), включающих хлоруглеводороды С2 при 350 °С с конверсией 98 %, приводит к получению этана и этилена — 89 %, хлористого этила и хлористого винила — 11 %. Гидрогенолиз отходов производства эпихлоргидрина (состав Б) с конверсией 90 % ведет к получению пропана и пропилена (88 %), хлорпропенов (2 %), дихлорпропенов (10 %). Особое место занимает проблема утилизации отходов производства перхлорэтилена, получаемого методом высокотемпературного хлорирования. Эти отходы представляют собой смесь негорючих и легко кристаллизующихся перхлоруглеродов. Для достижения высокой конверсии перхлоруглеродов гидрогенолиз ведется при большом избытке водорода по отношению к хлорорганическому отходу 40:1. В результате гидрогенолиза твердых отходов производства 1,1,2,2 -тетрахлорэтилена (состав В) с конверсией 95 % получены этан, этилен, бутан, бутилены, моно — и дихлорпроизводные бутиленов, смесь бензола и хлорбензолов с различным содержанием хлора.
Используя палладиевые катализаторы проводят вышеописанные реакции гидродехлорирования с преимущественным образованием этана и пропана.
Срок стабильной работы палладиевых катализаторов не более 80 ч.
Негативное действие хлористого водорода на активность катализаторов нейтрализуется в процессе жидкофазного гидродехлорирования хлорорганических отходов при использовании сплавного Ni-Al-Ti катализатора, обладающего повышенной прочностью и высокой активностью в интервале температур 100 — 400 °С. Традиционно используемые никелевые катализаторы обладают низкой механической прочностью. Оксид алюминия или активированный уголь, пропитанный солями палладия (Pd/ALOj и Pd/C) являются достаточно дорогими катализаторами и относительно быстро теряют свою активность за счет блокирования активных центров поверхности катализатора смолистыми и коксообразными побочными продуктами, присутствующими в реальных отходах.
Процесс гидродехлорирования хлорорганических отходов в присутствии сплавного Ni-Al-Ti катализатора осуществляется в две стадии. На первой стадии проводят выщелачивание сплавного катализатора, на второй выполняют гидродехлорирование хлорорганических отходов.
Активным элементом в катализаторе является никель, алюминий исполняет роль защитного слоя. Свежий катализатор подвергают активации выщелачиванием части алюминия по реакции
2Н20 + 2А1 + 2NaOH -> -> 2NaA102 + ЗН2 (2)
При этом открываются активные слои никеля.
Гидродехлорирование хлорорганических отходов в присутствии сплавного Ni-Al-Ti катализатора протекает по реакции
С„Н2„С12 + Н2 -> СЛН2„ + + 2НС1, (3)
СЛН2„-2С12 + 2Н2 -» СЛН2„ + + 2НС1. (4)
Конверсия исходного хлоруглеводородного сырья составляет 96 - 99%.
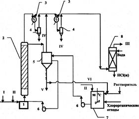
На рисунке представлена принципиальная схема установки по переработке реальных неосветленных промышленных отходов методом каталитического гидродехлорирования. Процесс жидкофазного каталитического гидродехлорирования хлорорганических отходов осуществляется в реакторе со стационарным слоем катализатора и циркуляционным контуром.
В процессе гидрогенолиза активация отработанного катализатора осуществляется за счет частичного хлорирования алюминия хлороводородом, образующимся в качестве побочного продукта в ходе гидродехлорирования хлорорганических отходов:
2А1 + 6НС1 -» 2А1С13 + ЗН2. (5
Температура проведения процесса 250 — 350 "С при времени контакта 25 — 30 с и мольном соотношении водород борорганический отход равном (20*40): 1. Продукты реакции, представляющие собой смесь непредельных и предельных углеводородов (этилен, этан, пропилен, пропан, бензол), хлоруглеводородов, непрореагировавший водород и выделившийся хлористый водород, выводят из верхней части реактора и подвергают разделению известными методами. Циркуляция высоко-кипящего углеводородного растворителя с не прореагировавшими отходами и хлоридом алюминия осуществляется по следующей схеме: буферная ёмкость — циркуляционный насос — реактор — буферная ёмкость. Вследствие этого катализатор будет непрерывно регенерироваться за счет смывания с поверхности смолообразных и коксообразных побочных продуктов, отравляющих катализатор. По мере накопления хлорид алюминия выводят из реакционной массы фильтрацией, растворитель с непрореагировавшими отходами возвращают в процесс. Растворением хлорида алюминия в воде и его частичной нейтрализацией получают низкоосновный оксихлорид алюминия марки ОХА-Н, который может быть использован при очистке хозяйственно-бытовых и сточных вод, а также при обезвоживании осадков сточных вод.
Гидродехлорирование отходов производства винилхлорида (состав А) проходит при 280 — 310 °С с высокой конверсией (98 %). Продуктами каталитического гидрирования отходов являются этан и этилен (92 %) с преимущественным получением этилена, хлористый этил и хлористый винил (8 %). Гидрогенолиз отходов производства эпихлоргидрина (состав Б) с конверсией 94 % ведет к получению пропилена и пропана (93,4 %) с преимущественным получением пропилена, монохлорпропенов (4 %), дихлорпропенов (2,6 %). В результате гидрогенолиза твердых отходов производства перхлоруглеводородов (состав В) при 300 330 °С и конверсии 95 % получены этан, этилен, бутан, бутилены, моно- и дихлорпроизводные бутиленов, смесь бензола и монохлорбензола.
Активность Ni-Al-Ti катализатора при эксплуатации на лабораторной установке в течение 250 ч оставалась высокой. Продукты каталитического гидродехлорирования отходов после абсорбции хлористого водорода водой могут быть использованы как ценные углеводороды или как компоненты топлива.
Таким образом, гидрогенолиз в среде инертного высококипящего углеводородного растворителя может быть организован в промышленном масштабе для реальных хлорорганических отходов в широком диапазоне как по составу, так и по физическому состоянию (от жидких до твердых). Очевидным достоинством предлагаемого метода переработки хлорорганических отходов является вариант превращения их в смесь продуктов, утилизация которых не вызывает затруднений.
В результате осуществления жидкофазного процесса гидродехлорирования хлорорганические отходы производств винилхлорида, эпихлоргидрина и перхлоруглерода с высоким выходом конвертируют в углеводороды и хлористый водород. Благодаря внедрению процесса переработки отходов методом гидродехлорирования производство винилхлорида и эпихлоргидрина становится практически безотходным. Кроме того, внедрение технологии гидродехлорирования в производстве перхлорэтилена позволит избежать получения полихлорированных углеродов.
Другие рефераты на тему «Экология и охрана природы»:
Поиск рефератов
Последние рефераты раздела
- Влияние Чекмагушевского молочного завода на загрязнение вод реки Чебекей
- Влияние антропогенного фактора на загрязнение реки Ляля
- Киотский протокол - как механизм регулирования глобальных экологических проблем на международном уровне
- Лицензирование природопользования, деятельности в области охраны окружающей среды и обеспечения экологической безопасности
- Мировые тенденции развития ядерной технологии
- Негативные изменения состояния водного бассейна крупного города под влиянием деятельности человека
- Общественная экологическая экспертиза и экологический контроль
