Проектирование установок пожарной автоматики
Рассчитаем требуемое количество пожарных извещателей:
Согласно п. 4.1.[3], каждую точку защищаемой поверхности следует контролировать не менее, чем двумя извещателями.
извещателей.
6.Компоновка основных узлов и описания работы установки АППЗ объекта.
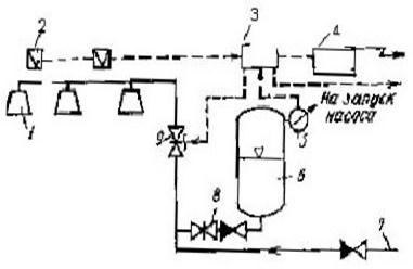
Дренчерные установки пенного пожаротушения (рис.1)
применяются для противопожарной защиты помещений, в которых возможно быстрое развитие пожара и требуется одновременная подача пены на большую площадь, а также при объемном пенном тушении. Кроме того, такие установки могут применяться, когда требуется более быстрая подача пены. В этом случае они приводятся в действие от электрических пожарных извещателей.
Рис.1 Схема пенной дренчерной установки пожаротушения с электрическим пуском
Установка работает следующим образом. При возникновении пожара срабатывает пожарный извещатель 2. Электрический импульс от пожарного извещателя подается на щит управления 3 и приемную станцию пожарной сигнализации 4, включаются приборы световой и звуковой сигнализации. Командный сигнал со щита управления 3 поступает на включение электрозадвижки 9. После открытия электрозадвижки 9 пенообразующий раствор из пневмобака 6 через обратный клапан и задвижку 8 поступает в питательную сеть и далее через электрозадвижку 9 к пенным дренчерам 1, в которых образуется воздушно-механическая пена и распределяется по защищаемой площади.
Во время расходования пенообразующего раствора из емкости пневмобака 6 срабатывает ЭКМ 5 и выдает импульс на щит управления 3 и далее на запуск насоса-повысителя, подающего воду из основного водопитателя. После понижения давления в емкости автоматического питателя до заданного значения питатель отключается. Насос-повыситель подает воду из основного водопитателя в магистральный трубопровод, где в поток воды дозируется определенное количество пенообразователя. Полученный в дозирующем устройстве раствор транспортируется по трубопроводу 7 и далее через электрозадвижку 9 в распределительную сеть к пенным оросителям.
7.Описание системы автоматической пожарной сигнализации
Извещатель пожарный тепловой
- ИП-105-1
· Извещатель пожарный, точечный, максимальный тепловой, питаемый по шлейфу, неадресный, восстанавливаемый ИП 105-1 предназначен для круглосуточной работы с целью обнаружения пожара, сопровождающегося повышением температуры в закрытых помещениях различных зданий и сооружений.
· Извещатель выдает информацию о пожаре в шлейф пожарной или охранно-пожарной сигнализации приборов приемно-контрольных с величиной тока короткого замыкания не более 20 мА. Подключение извещателей в шлейф осуществляется параллельно. При постоянном напряжении в шлейфе соблюдение полярности включения не требуется.
· При наличии в шлейфе знакопеременного напряжения подключение извещателя осуществляется с использованием полупроводникового диода, включенного в требуемом направлении.
· В режиме передачи сигнала ''ПОЖАР'' на извещателе включается оптический индикатор красного цвета. Извещатель сохраняет состояние режима передачи сигнала ''ПОЖАР'' после снижения температуры окружающей среды. Возврат в исходное состояние осуществляется кратковременным отключением напряжения питания шлейфа на время 2с.
· Условия эксплуатации : температура окружающего воздуха от –40°С до +50°С (до+60°С для модификации А3) , относительная влажность не более 98% при температуре 40°С.
Основные технические характеристики:
· Масса извещателя не более 150 г.
· Время срабатывания извещателя, при повышении температуры, находится в пределах, указанных в таблице 2.
Таблица 2 Время срабатывания извещателя при повышении температуры
|
Скорость повышения температуры, оС/мин |
Время срабатывания, с | |
|
минимальное |
максимальное | |
|
ИП105-1-А1 от температуры 25 оС | ||
|
1 |
1740 |
2420 |
|
3 |
580 |
820 |
|
5 |
348 |
500 |
|
10 |
174 |
260 |
|
20 |
87 |
140 |
|
30 |
58 |
100 |
|
ИП105-1-А3 от температуры 35 оС | ||
|
1 |
1740 |
2760 |
|
3 |
580 |
960 |
|
5 |
348 |
600 |
|
10 |
174 |
329 |
|
20 |
87 |
192 |
|
30 |
58 |
144 |
Степень защиты извещателя, обеспечиваемая оболочкой соответствует IP20 по ГОСТ 14254-96.
· Электропитание извещателя осуществляется по шлейфу сигнализации непосредственно от приемно-контрольного прибора.
· Диапазон питающих напряжений от10 до30 В.
· Ток, потребляемый извещателем в дежурном режиме, не более 30 мкА.
· Величина напряжения на извещателе в режиме передачи сигнала ''ПОЖАР'' при протекающем токе 20мА не более 5,2 В.
· Величина напряжения на извещателе в режиме передачи сигнала ''ПОЖАР'' при протекающем токе 5мА не менее 4,2 В.
· Время технической готовности извещателя к работе не более 2 с.
· Средний срок службы извещателя не менее 10 лет.
Другие рефераты на тему «Безопасность жизнедеятельности и охрана труда»:
- Причины, ликвидация и экологические последствия лесных пожаров
- Совершенствование технологического процесса за счёт оптимизации освещенности рабочего места
- Аварии на химических предприятиях
- Государственная система охраны труда на производстве
- Ответственность администрации, рабочих и служащих за противопожарную безопасность
Поиск рефератов
Последние рефераты раздела
- О средствах защиты органов дыхания от промышленных аэрозолей
- Обзор результатов производственных испытаний средств индивидуальной защиты органов дыхания (СИЗОД)
- О средствах индивидуальной защиты от пыли
- И маски любят счёт
- Правильное использование противогазов в профилактике профзаболеваний
- Снижение вредного воздействия загрязнённого воздуха на рабочих с помощью СИЗ органов дыхания
- О средствах индивидуальной защиты органов дыхания работающих
