Получение хрома из промывных вод процессов гальваностегии
Процесс предназначен для удаления и извлечения хрома из сточных вод в виде хромовой кислоты и (или) хроматов металлов путем непосредственного осаждения хрома карбонатом бария. Процесс проводится в водных растворах, содержащих ледяную уксусную кислоту, предпочтительно при рН = 4,5-4,7; получающийся хромсодержащий материал отфильтровывают через кислотоустойчивый фильтр, предпочтительно с размером
пор 2—4мкм при рН ~ 2-5. Предпочтительно использовать массовое отношение карбоната бария к хромсодержащим соединениям, находящимся в растворе, 2 : 1 и карбоната бария к уксусной кислоте 3:1. Карбонат бария и уксусную кислоту смешивают в водной среде непосредственно перед употреблением. Эту смесь добавляют к хромсодержащим сточным водам; можно поступать и наоборот, т. е. приливать сточные воды к данной смеси.
Схема процесса представлена на рис. 32. В результате процесса хромирования получают хромированные детали, которые промывают в одном или нескольких промывных резервуарах; в последнем из них обычно проводится промывка горячей водой.
При промывке деталей в резервуарах 1 происходит увеличение концентрации ионов хрома в растворе. Загрязненная жидкость из промывных резервуаров направляется на обработку по линии 2; в другом варианте жидкость свободно стекает из промывного резервуара в резервуар для обработки. Туда подается смесь карбоната бария и уксусной кислоты, количества которых зависят от содержания хрома в промывных водах и определяются как было описано выше.
В резервуаре для обработки 3 предусматриваются обычные перемешивающие устройства; предпочтительно перемешивание с помощью воздуха. После перемешивания в резервуаре 3 раствор по линии 4 подается на фильтр 5 с размером пор 2—4мкм. В случае необходимости дальнейшей обработки фильтрат по линии 6 направляют в дополнительный резервуар 7 или в автономную фильтрующую систему как показано на схеме стрелками. В резервуар 7 добавляют серную кислоту или аналогичные соединения для осаждения остаточных количеств бария, например в виде сульфата бария.
Затем смесь подается по линии 5 на фильтр 9 с размером пор 1—3 мкм, где происходит улавливание сульфата бария. Фильтрат по линии 10 может быть непосредственно сброшен в канализацию или в водоем, а при непрерывном процессе по линии 11 направлен для повторного использования в промывной резервуар 1.
Процесс предназначен для извлечения ионов хромата в виде хромовой кислоты. Процесс включает стадии добавки восстановителя к сточным хроматсодержащим водам для осаждения хрома в виде гидроксида хрома (III); добавления к осадку щелочи и водного раствора пероксида водорода для получения хроматсодержащего водного раствора и пропускание полученного раствора через кислотную катионообменную смолу в Н-форме.
Процесс предназначен для выделения раствора хромовой кислоты из сточных вод. Сточные воды подвергают деионизации, последовательно пропуская через две или более колонны с анионообменной смолой.
 
 
В ходе обработки ионообменная способность смолы в первой колонне уменьшается. Когда концентрация ионов хрома в подаваемом и выходящем из колонны растворе становится одинаковой, проводят промывку колонны обратным потоком.
Во время регенерации первой колонны сточные воды подаются на вход второй колонны с анионитом. После окончания регенерации колонна снова подключается к очистной анионообменной системе, однако уже в качестве последней колонны.
Этот процесс регенерации затем последовательно повторяется, каждый раз для той колонны, которая является первой в очистной системе; такой метод работы позволяет проводить непрерывную очистку поступающих сточных вод. Раствор, образующийся в результате регенерации, пригоден для повторного использования в качестве раствора хромата.
Процесс предназначен для обработки хромсодержащих сточных вод, получаемых при промывке хромированных изделий, с помощью ионообменных смол. Для увеличения скорости извлечения хромовой кислоты, повышения срока службы ионообменной смолы и предотвращения образования осадка, к сточным водам добавляют щелочные соединения до получения приблизительно нейтральной реакции; ионы металлов, содержащиеся в растворе, при этом осаждаются в виде гидроксидов, которые затем удаляют на стадии фильтрования.
Получаемый фильтрат, реакция которого поддерживается нейтральной, направляется в башню предварительной обработки, наполненную катионообменной смолой, где в результате адсорбции происходит удаление щелочных компонентов. Получаемый разбавленный раствор двухромовой кислоты концентрируют в адсорбционной башне, заполненной анионообменной смолой, и подвергают очистке в башне с катионообменной смолой в результате чего получают чистый раствор двухромовой кислоты. Башни предварительной обработки и очистки регенерируют, обрабатывая серной кислотой.
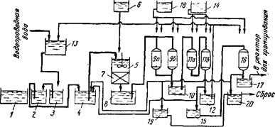
Схема процесса представлена на рис. 1. Детали, хромированные в резервуаре /, сначала промывают водой в емкости для первичной промывки 2, а затем снова промывают водой в следующем резервуаре 3. Вода, подаваемая на промывку, сначала направляется во второй промывной резервуар 3, а затем после того как в ней растворились значительные количества хромовой кислоты, она подается в резервуар для первичной промывки 2; из резервуара 2 воду направляют на хранение в резервуар 4. Как правило сточные воды процесса хромирования, хранящиеся в резервуаре 4, имеют кислую реакцию (рН = 2,3-3).
Сточные воды из резервуара 16 подают для нейтрализации в резервуар 5, куда из резервуара подают водный раствор гидроксида натрия до получения приблизительно нейтральной реакции (рН = 7-9). При этом происходит осаждение железа, меди и других металлов в виде гидроксидов. Смесь проходит через фильтр 7, расположенный под резервуаром 5; фильтрат направляют в резервуар 8. В результате такой обработки в сточных водах процесса хромирования происходит замена ионов металлов на ионы натрия. Реакция раствора в резервуаре 8 близка к нейтральной (рН = 7-4-8). Этот раствор направляют для предварительной обработки в башни 9а и 96, заполненные катионообменной смолой, где происходит удаление ионов натрия в результате адсорбции. В результате очистки получают разбавленный раствор двухромовой кислоты, который временно хранится в резервуаре 10.
Цель снижения рН разбавленного раствора двухромовой кислоты и удаления ионов натрия из фильтрата, находящегося в резервуаре 8, состоит в том, чтобы увеличить эффективность последующей адсорбции ионов хромовой кислоты анионообменной смолой. В частности, если величина рН будет менее 3,5 ион хромовой кислоты превращается из CrO в Сг20;_,что приводит к увеличению эффективности адсорбции на анионообменной смоле примерно на 30 %.
 
 
Рис. 1. Схема процесса обработки сточных вод, образующихся при хромировании, с помощью ионного обмена
Разбавленный раствор двухромовой кислоты, имеющий рН менее 3,5, из резервуара 10 подают в адсорбционные башни Па и 116, заполненные анионообменной смолой, для удаления ионов бихромата; получаемый при этом раствор хранится в резервуаре 12. Очищенные таким образом сточные воды могут быть направлены в резервуар 13, а оттуда — на повторное использование.
Другие рефераты на тему «Экология и охрана природы»:
Поиск рефератов
Последние рефераты раздела
- Влияние Чекмагушевского молочного завода на загрязнение вод реки Чебекей
- Влияние антропогенного фактора на загрязнение реки Ляля
- Киотский протокол - как механизм регулирования глобальных экологических проблем на международном уровне
- Лицензирование природопользования, деятельности в области охраны окружающей среды и обеспечения экологической безопасности
- Мировые тенденции развития ядерной технологии
- Негативные изменения состояния водного бассейна крупного города под влиянием деятельности человека
- Общественная экологическая экспертиза и экологический контроль

 Скачать реферат
 Скачать реферат